О комплексе

Комплекс технических средств охраны «Зевс 1 СВ» предназначен для защиты стратегически важных объектов. Он представляет собой современную интегрированную систему периметровой и внутренней безопасности, которая объединяет в себя 11 связанных подсистем. 
Принят на снабжение приказом Министра обороны Российской Федерации № 289 от 22 мая 2024 года.

НАЗНАЧЕНИЕ КОМПЛЕКСА


Комплекс технических средств охраны Зевс 1 СВ  представляет собой составное изделие, предназначенное для организации контроля (мониторинга) за обстановкой на военном объекте (складывающейся обстановке) и информационно-технического обеспечения действий подразделений охраны, представляющее собой совокупность функционально связанных технических средств охраны. Комплекс разработан для обеспечения круглосуточной охраны стационарных объектов, а так же,  соответствует техническим (функциональным) требованиям Министерства Обороны Российской Федерации для объектов I, II и III категорий.


ЗАДАЧИ, РЕШАЕМЫЕ КОМПЛЕКСОМ

Комплекс технических средств охраны «Зевс 1 СВ» предназначен для обеспечения круглосуточной охраны стационарных объектов различной степени сложности, конфигурации и протяженности, включая охраняемые периметры, расположенные на них здания и сооружения.

Организационно Комплекс построен и функционирует по принципу распределенной вычислительной сети и имеет гибкую систему комплектования, что обеспечивает возможность его применения без одной или нескольких составных частей.   

 Оборудование Комплекса сохраняет работоспособность и не выдает ложных извещений при воздействии на него внешних электромагнитных помех и соответствует требованиям ГОСТ Р 50009 и ГОСТ Р 53325.

 Комплекс обеспечивает определение места нарушения охраняемого периметра с высокой точностью. Режим работы Комплекса – непрерывный, круглосуточный. Полное протоколирование действий обслуживающего персонала (пользователей) по управлению Комплексом и его составными частями.

ОПИСАНИЕ И КЛЮЧЕВЫЕ ХАРАКТЕРИСТИКИ

Российская Операционная система
- В рамках программы импортозамещения применяется операционная система "Астра";
- Комплекс Зевс базируется на российской аппаратной платформе Аквариус;

На основе отечественной электронной компонентной базы
- Приборы и компоненты российского производства
– стабильные поставки;
- Исполнение поручений Правительства Российской Федерации;

Современное автоматизированное рабочее место
- Интуитивно понятный интерфейс рабочего места - обучение за 1 час; - Наглядное представление информации, место тревоги
отображается на карте периметра;

Резервирование критических узлов
- Сервер системы имеет 100% резервирование;
- Резервированная сеть;
- Взаимозаменяемые автоматизированные рабочие места;
- Возможность интеграции;

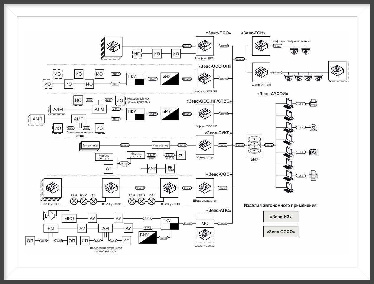
Структурная схема КТСО Зевс 1 СВ

Состав КТСО Зевс 1 СВ

Cookie-файлы
Настройка cookie-файлов
Детальная информация о целях обработки данных и поставщиках, которые мы используем на наших сайтах
Аналитические Cookie-файлы Отключить все
Технические Cookie-файлы
Другие Cookie-файлы
Мы используем файлы Cookie для улучшения работы, персонализации и повышения удобства пользования нашим сайтом. Продолжая посещать сайт, вы соглашаетесь на использование нами файлов Cookie. Подробнее о нашей политике в отношении Cookie.
Принять все Отказаться от всех Настроить
Cookies